If it is this model then it is a CCFL backlight and not an LED backlight. The CCFL is a fluorescent tube and requires an inverter to generate a high voltage for the tube so it is possible that you have a bad inverter or the cable could be bad. But I have never worked on that model so I can't help with locating the inverter.
I used the diode measurement setting on my meter and it was always high, so no diode in reach. Measured from every return to every backlight pin.
I also swapped the probes but no difference.
If you see the socket of the LVDS Cable you can see that the Pins 38,39,40 are damaged, and I think according to the schematics they are responsible for the backlight. How can I measure the broken points from the socket?
Are there any resistors I can measure, because someone located the problem on a resistor?
Just a thought, have you tried cleaning those pins with high percentage isopropyl alcohol? I've seen some that have damages that clean up fairly well with alcohol. Might help if it is just a corrosion short.
Bad lvds cable
Bad lvds connector
Bad LEDs in display
Can you try a known good display?
----------
As far as I know the APP001 is not publicly available. You would need to salvage one off a spare parts board.
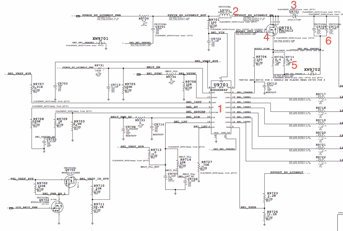
Ok, so I got a new LVDS cable for it, tried and no luck. Replaced the fuse, still nothing. So I checked around the APP_1A chip as much as I could (which I assume is the LED driver circuit). From what I can tell, the resistors for the LED returns are all reading shorted (Approx 0.6 ohms, which on my cheap mulitmeter I assume shorted). They should all be reading 10.2 ohms. Could this be the reason my backlight isn't working? I unplugged the cable with the battery connected (D'oh!), could it have shorted those resistors?Recently I won a lot of macbook screens off of eBay. I got them today and put one on my Mac, and it works awesome. I did notice the LVDS got a bit hot though, but thought nothing to it. Put another screen on to test, and my backlight dies. Of course, it's the fuse so I replace that and put the first screen on. Backlight comes on, but within a few seconds the LVDS is burning and I see smoke. Pulled the battery. And of course, I put the second screen back on and it blows my fuse again- kind of. It's now reading approx 1.35k. No backlight on the original screen... Don't know if its the WLED or not...
I have another couple fuses but I don't want to solder another if its going to break again... Plus the fuse doesn't seem to be burnt.

So the last 3 pins are the backlight pins on the MBP15". You have soldered them together and taken that connection to where? If the traces were corroded away then you can find the Diode or one of the caps and take it to there. Are you getting the 27V out of the backlight driver circuit?
In response to my previous post
Ok, so I got a new LVDS cable for it, tried and no luck. Replaced the fuse, still nothing. So I checked around the APP_1A chip as much as I could (which I assume is the LED driver circuit). From what I can tell, the resistors for the LED returns are all reading shorted (Approx 0.6 ohms, which on my cheap mulitmeter I assume shorted). They should all be reading 10.2 ohms. Could this be the reason my backlight isn't working? I unplugged the cable with the battery connected (D'oh!), could it have shorted those resistors?
The only thing I could do now is check voltages and the FET. How does one check a FET??? As always, any help you give is immensely appreciated.
-Thomas
View attachment 438234
Hello again Dadioh. Sorry for my long pause, but I had some things to work out !So the last time you said to post photos where you can see where I get those 3 backlight pins...
Some of the Macbooks were 10ohm but some were 0ohm on the returns. I assume that was a way to set the full screen brightness level. I would not necessarily trust the schematic since some of the schematics in the wild appear to be pre-production and could easily have been updated/tweaked for final production. I believe that your resistors are correct at 0ohms.
----------
Props for some innovative soldering
So are you getting backlight voltage being delivered to those pins now? Maybe give us a quick summary so we know current status.
Hi,
a Great Thread, with many Informations and wonderfull Users here
I'm searching so long via Google to find an Fix for my Backlight Problem
and now I find this Great Thread.... Yeah
I have read all the Sites of this Thread and I'm very flashed from this
Great User helpings. Is absolutely Unique and fantastic.
So, my Macbook have no Backlight now.... yes it was an Waterdemage.
I have allready clean up my complete MBP and Logicboard with Isopropanol Alcohol. The Display was defect and I purchase a new one.
I think the Fuse for the Backlight is Broken too, but i cannot find the Fuse on
My Logicboard....
I Hope anyone can helb me to Locate the Fuse....
Details from my Macbook:
MBP15 9.1 Mid 2012 (no Retina) i7 2,3Ghz A1286
Here two Logicboard Pictures from iFixit :
Image
Image
I have find a Fuse under the Right Fan ... But i don't now is this the right one.
By the Way, sorry for My English it was more than twenty years ago, that I
wrote in English. I hope you all understands what i mean and where my Problem is. Many Thanks for all People in this fantastic and very helpful Thread.
Nice Greetings from good old Germany
Where I soldered those 3 pins, I am not getting any voltage.
So this is the MBP 15 early 2011 that came with no video. The LVDS connector was fried and the LVDS cable too. Changed the cable and the connector. Those 3 pins were fried in the board, so i tooked those from the other side of the motherboard. No shorts on LVDS conn. pins so I am not sure where those 3 pins are going. What i made is that I unsoldered the cable with those 3 pins from the other side and I powered the mac to see if I have video, without backlight, only video ... and NO, there is no video, so ...







Hi Dadioh,
many Thanks for your Help
Now i took some new Pictures that i shoot with my DSC-F828 and i hope there are much better for locate the Fuse
Sorry for Image Size, but I think it`s possible to do not resize it.
The Last Picture ist the Fuse that I found it in the near of the Fan Connector, it is a SMD with an "P" on it. I`m not sure is it the right one ???
And now Here we go with my new Pictures :
So I have much more Pictures taken, but I hope these Pictures, that I upload
is enough to find the Fuse
Nice Greetings from Germany and Thanks for your fantastic help![]()
You got the fuse location right. It looks like an 0603 package. I don't have a schematic for that model so I am not sure if it is a 2A fuse or a 3A fuse. Maybe someone with the schematic can chime in. I suspect the 15" models use 3A however.
Hi Dadioh,
cool, you are absolutely sure it is the Backlight Fuse ?
Yes. That is the backlight fuse. Measure it with your meter. If it shows Megaohms then it is blown. It should measure close to zero ohms.
Great, so many Thanks for your Help
Than I Measure the Fuse now .... please one more Question.... Where is the
WLED-Driver on my Logicboard, you have see it too. ?
I believe it is the small square package just to the left of the fuse. Surrounded by all the resistors. 6 or 7 of those resistors will be the return lines from the LEDs in the display.
The WLED driver is a BGA package so it is unlikely that you will be replacing that if it is bad.
UsersSome of the Macbooks were 10ohm but some were 0ohm on the returns. I assume that was a way to set the full screen brightness level. I would not necessarily trust the schematic since some of the schematics in the wild appear to be pre-production and could easily have been updated/tweaked for final production. I believe that your resistors are correct at 0ohms.
